多聯機俗稱“一拖多”,指的是一臺室外機通過配管連接兩臺或兩臺以上室內機,室外側采用風冷換熱形式、室內側采用直接蒸發換熱形式。多聯機系統的中央空調解決了傳統中央空調的一開俱開的局面,可以更智能化的控制室內機開啟,在便利人們生活的同時也大大的節約了能耗。本文由京樂中央空調維修網的小編轉載于互聯網。
1多聯機優缺點解析
優點:1、室外機較少,不影響建筑物的外觀。2、造價較水冷機低,運行費用較低。3、控制靈活,個別品牌還可以通過電話和調制解調器實現遠程控制。4、噪音較低,運轉寧靜。5、安裝簡單,無須三相電源,工期短。
缺點:1、冷媒管長度、室內外機高差有限制,不適用房間縱深大的房。2、 機外靜壓小,送風距離短。3、 一套機組的制冷(熱)能力有限,不能滿足較大房間的空調要求。4、 一般一臺內機需要一套控制線路,接線煩瑣,易出故障。
2多聯機各部件的解析
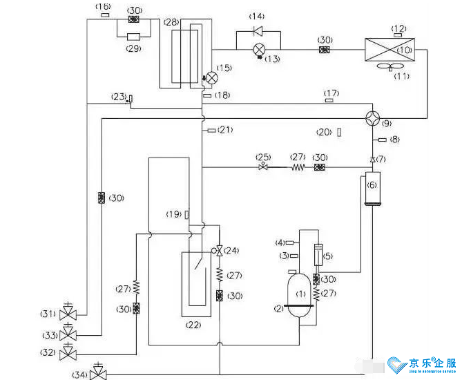
以下圖為例,我們對圖中各個序號元器件進行功能解讀:

(多聯機系統圖)
以上圖為例,我們對圖中各個序號元器件進行功能解讀:
◆ 壓縮機(1):制冷系統的心臟,吸進低溫低壓的氣態制冷劑,排除高溫高壓的氣態制冷劑,壓縮機是制冷系統的動力。
◆ 壓縮機加熱帶(2):提高壓縮機溫度,將里面的液態制冷劑揮發為氣態,避免對壓縮機造成液擊。一般是在安裝完第一次通電,或者冬季長時間不開時,這個加熱帶才真正有作用。
◆ 壓縮機排氣感溫包(3):檢測壓縮機的排氣溫度,防止壓縮機的排氣溫度超過設定溫度,以達到控制和保護壓縮機的作用。
◆ 高壓開關(4):當壓縮機的排氣壓力,超過高壓開關的動作值時,立刻反饋信號停止整機運行,達到保護壓縮機的目的。
◆ 油分離器(5):將制冷壓縮機排出的高壓蒸汽中的潤滑油進行分離,此時靠油分離器,分離系統的制冷劑和油,防止大量冷凍油進入制冷系統以及壓縮機缺油。同時通過分離,改善了冷凝器和蒸發器中的傳熱效果。
◆ 均油器(6):均油器的作用是“使空調系統不同部位之間的油位達到均衡”,以防止部分缺油。
◆ 單向閥(7):制冷系統中防止冷媒反向流動,防止高壓氣體方向進入壓縮機,快速平衡壓縮機吸排氣的壓力。
◆ 高壓傳感器(8):檢測制冷系統的實時高壓值,如果高壓值超過值,則反饋信號保護壓縮機和做其他控制。
◆ 四通閥(9):四通閥由三個部分組成:先導閥、主閥和電磁線圈。通過電磁線圈電流的通斷,來啟閉左或右閥塞,從而可以用左、右毛細管來控制閥體兩側的壓力,使閥體中的滑塊在壓力差的作用下左右滑動從而轉換制冷劑的流向,達到制冷或制熱的目的。
◆ 冷凝器(10):冷凝器就是冷卻壓縮機排出的高溫高壓的制冷劑蒸汽,高溫高壓的制冷劑氣體在這里冷凝,與空氣強制對流換熱。
◆ 風機(11):主要的作用就是強化對流換熱,增加換熱效果、制冷的時候吸熱散冷、制熱的時候吸冷散熱。
◆ 化霜感溫包(12):控制化霜的復位溫度的,到了感溫包的設定溫度,就停止除霜了。用于化霜檢測控制
◆ 電子膨脹閥(13):電子膨脹閥的作用就是節流,和毛細管熱力膨脹閥的主要不同是它是靠控制器來控制開度,可以根據需要調節閥口開度,從而控制流量。使用電子膨脹閥能使得流量調節精度更高,但價格相對貴了很多。
◆ 單向閥(14):制冷系統中防止冷媒反向流動。
◆ 過冷器電子膨脹閥(15):控制系統制冷運行時候,液管冷媒過冷度,降低管路能力損耗,加大制冷系統的制冷量。
◆ 過冷器液出感溫包(16):檢測液管溫度,送入控制板,調節電子膨脹閥的開度。
◆ 氣分進管感溫包(17):檢測氣液分離器進管溫度,避免壓縮機回液運行。
◆ 過冷器出感溫包(18):檢測過冷器氣側溫度,輸入控制板,調節膨脹閥的開度。
◆ 氣分出管感溫包(19):檢測氣液分離器內部狀態,進一步控制壓縮機的吸氣狀態
◆ 環境感溫包(20):檢測室外機運行的環境溫度。
◆ 低壓傳感器(21):檢測制冷系統低壓壓力,如果低壓壓低過低則反饋信號,避免運行壓力過低運行,而造成壓縮機故障。
◆ 氣液分離器(22):氣液分離器的主要作用是貯存系統內的部分制冷劑,防止壓縮機液擊和制冷劑過多而稀釋壓縮機油。
◆ 卸荷閥(23):卸荷閥的主要功能是自動控制卸荷或加載,避免管路死區,導致壓力過高。
◆ 回油電磁閥(24):說的通俗點,就是壓縮機油少時電磁閥打開,油回來,檢測油到位電磁閥關閉,保證潤滑油的供給。
◆ 壓力平衡閥(25):平衡制冷系統吸排氣壓力,確保壓縮機成功啟動。
◆ 回油感溫包(26):檢測回油溫度,防止回油管路堵塞或者泄露。
◆ 毛細管(27):節流降壓。將冷凝器來的高壓氟利昂制冷劑節流降壓成低壓氟利昂制冷劑,而后到蒸發器中汽化吸熱。
◆ 過冷器(28):用于控制液管過冷度。
◆ 干燥過濾器(29):吸收系統水分的作用。
◆ 過濾器(30):干燥過濾器主要是起到雜質過濾和吸收系統水分的作用。
◆ 液管截止閥(31):截止制冷劑,連接室內機。
◆ 低壓測量閥(32):用于檢測制冷系統運行時的低壓值,或者運行充注冷媒使用。
◆ 氣管截止閥(33):截止制冷劑,連接室內機。
◆ 油檢測閥(34):維修時,檢查壓縮機冷凍油的油質
以上就是京樂企服為大家整理《多聯機空調系統原理圖以及各部件名詞解釋》的全部內容了,如果還有疑問請咨詢24小時在線客服小姐姐。
本文標題:多聯機空調系統原理圖以及各部件名詞解釋
本文作者:京樂企服
本文鏈接:http://m.ailiw.cn/news/4800.html



